heat_pump

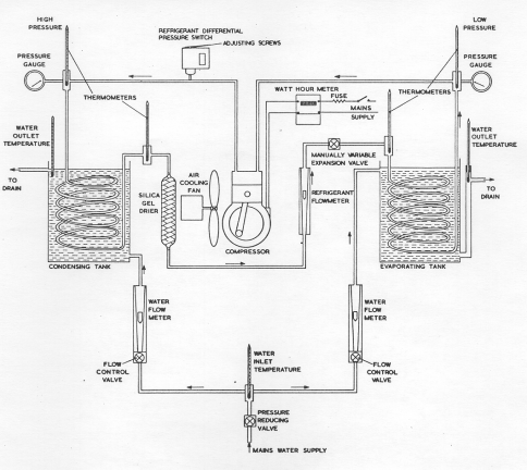
Heat Pump /
Refrigerator Diagram

This diagram has active zones that when clicked by the mouse will take you to a description of the objects' function

Menu

Prev

Next