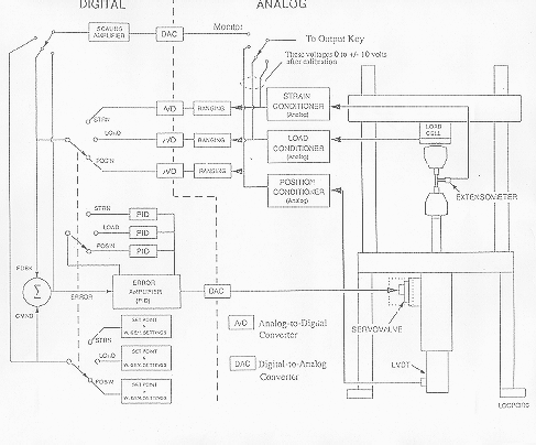
Schematic of the Feedback controls for the 8501 system

WIDTH=487

Menu

Prev

Next